Click for Northern Lights Click for Glendinning Cick to Clean Black Water Click for YF Listing Service Click for Burger

Circuit Breaker labeled APS?

Discussion in 'Electronics' started by Bayhouse, Nov 22, 2023.

You need to be registered and signed in to view this content.
  1. Capt Ralph

    Capt Ralph Senior Member

    Joined:
    Sep 8, 2004
    Messages:
    14,262
    Location:
    Satsuma, FL
    On the web page offered, on the bottom the Overview* (IMO) is a catch all statement for many of their products. Poorly laid out in this web page.
    Above this Overview is the specs for this one of many devices.

    This particular transformer is not capable of preforming anywhere close the the Overview comment on 50Watts, except a short string of 10w lights.





    *
    Overview

    Buck-Boost Transformers are small single phase transformers designed to reduce (buck) or raise (boost) line voltage from 5-20%. The most common example is boosting 208 volts to 230 volts, usually to operate a 230 volt motor such as an air-conditioner compressor, from a 208 volt supply line.
    Buck-Boost Transformers are an economical way to correct a potentially very serious problem. Anytime a line voltage change in the 5-20% range is required, a Buck-Boost Transformer should be considered as your first line of defense.
  2. Capt Ralph

    Capt Ralph Senior Member

    Joined:
    Sep 8, 2004
    Messages:
    14,262
    Location:
    Satsuma, FL
    Back to the OP, Post #15.
    "Boat is 12v throughout."
    I figure some of your 12v lights are on this transformer.
    Any lights NOT working?
    Time to pull out the volt meter and follow the electrons.

    Thoughts on Auto Power Selector idea;
    I have witnessed some strange things nailed down in boats.
    RV auto power switches included. Some of these poorly Frankensteined into working.
    Don't rule out this idea either.
    Defiantly time to pull out the volt meter and follow the electrons.
  3. Bayhouse

    Bayhouse New Member

    Joined:
    Oct 11, 2020
    Messages:
    41
    Location:
    Brigantine, NJ
    Back with an update, was on the boat again today and traced the wires from the CB - that transformer is NOT related to the APS circuit (no light issues either).

    Found the attached is in-line - and it looks like the load wire might run up to the panel - that's gonna need to wait for another day.

    Haven't had a chance to search the interwebs for this device yet.

    CB's are the push button type, 30a on each batt.

    Attached Files:

  4. Capt Ralph

    Capt Ralph Senior Member

    Joined:
    Sep 8, 2004
    Messages:
    14,262
    Location:
    Satsuma, FL
    Well,,,
    ZF would be your clutches or electric engine controls.
    Including electric trolling valves.

    Also (tongue in cheek) thruster or windlass??
    Or any heavy loads.
    With some imagination, your electronics suite..

    So, what's not working upstairs??

    Send BlueNomad that beer. Post #3.
    Last edited: May 5, 2024
  5. Bayhouse

    Bayhouse New Member

    Joined:
    Oct 11, 2020
    Messages:
    41
    Location:
    Brigantine, NJ
    To the best of my knowledge, the boat does not have trolling valves. I asked the PO as well as the mechanics who have serviced the boat.

    No thruster and the windlass is on a different circuit breaker. Everything seems to be working upstairs...but I can't recall if just one or both of the CB's wouldn't reset. If just one, then I imagine whatever load this is connected to is not getting the benefit of 'either' battery and is tethered to just one.

    Heavy loads on the 12v side, hmmmm....I would think the heaviest would be DC pumps (bilge/washdown) or maybe the bridge and all of the electronics. The gauge wire should be easier to find on the panel or bridge, I'll run a continuity test to see if I can find it. And, i'll clean up that crud on the post.

    BlueNomad, LMK when you're no longer 'At Sea', I'll send or meet you for that beer ;)
  6. Bayhouse

    Bayhouse New Member

    Joined:
    Oct 11, 2020
    Messages:
    41
    Location:
    Brigantine, NJ
    Pretty sure Capt. Ralph is correct, that transformer proved to be a wild goose chase and not part of the APS system - I was guessing. See posts above. At least I learned something new about the boat's system .

    Went through the original owners manual, no reference to either. The electrical section is VERY weak, not a single diagram :eek:
    Last edited: May 5, 2024
  7. Bayhouse

    Bayhouse New Member

    Joined:
    Oct 11, 2020
    Messages:
    41
    Location:
    Brigantine, NJ
    Back home now and searching the web, seems to be related to a ZF micro commander control. I had ZF controls on a previous boat but don't ever recall seeing a ZF box anywhere on this boat. Throttle controls are Palm Beach style but I guess there still could be a ZF box around somewhere.

    I've sent a message to ZF Mathers, hopefully I'll get a response. Also posted on the Egg Harbor FB (don't judge me, might be post #7 on that junk:confused:) page.
  8. mapism

    mapism Senior Member

    Joined:
    Aug 9, 2008
    Messages:
    2,285
    Location:
    Sardinia
    Pretty sure there is, and I struggle to think of how your previous boat could have worked without it.
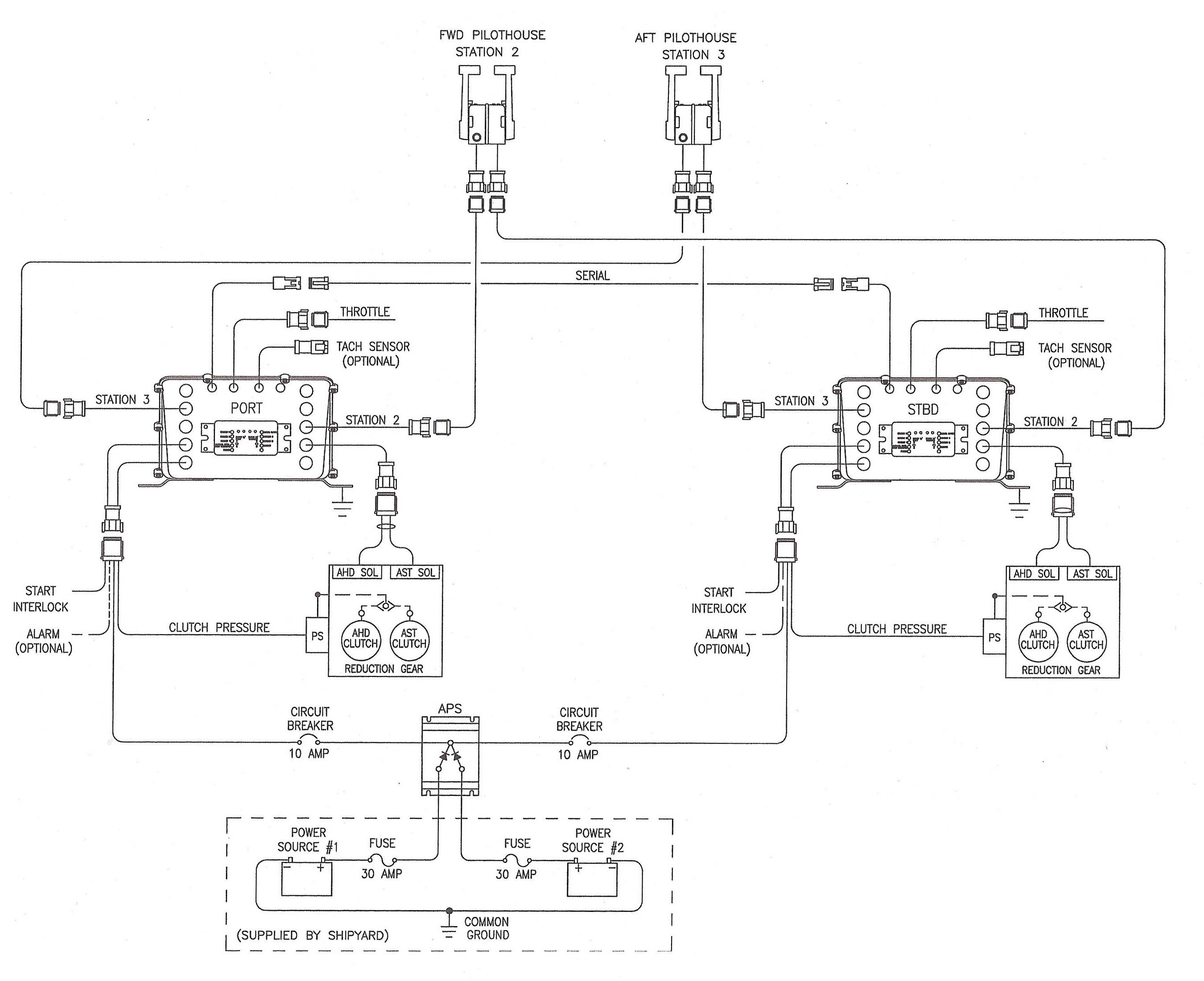
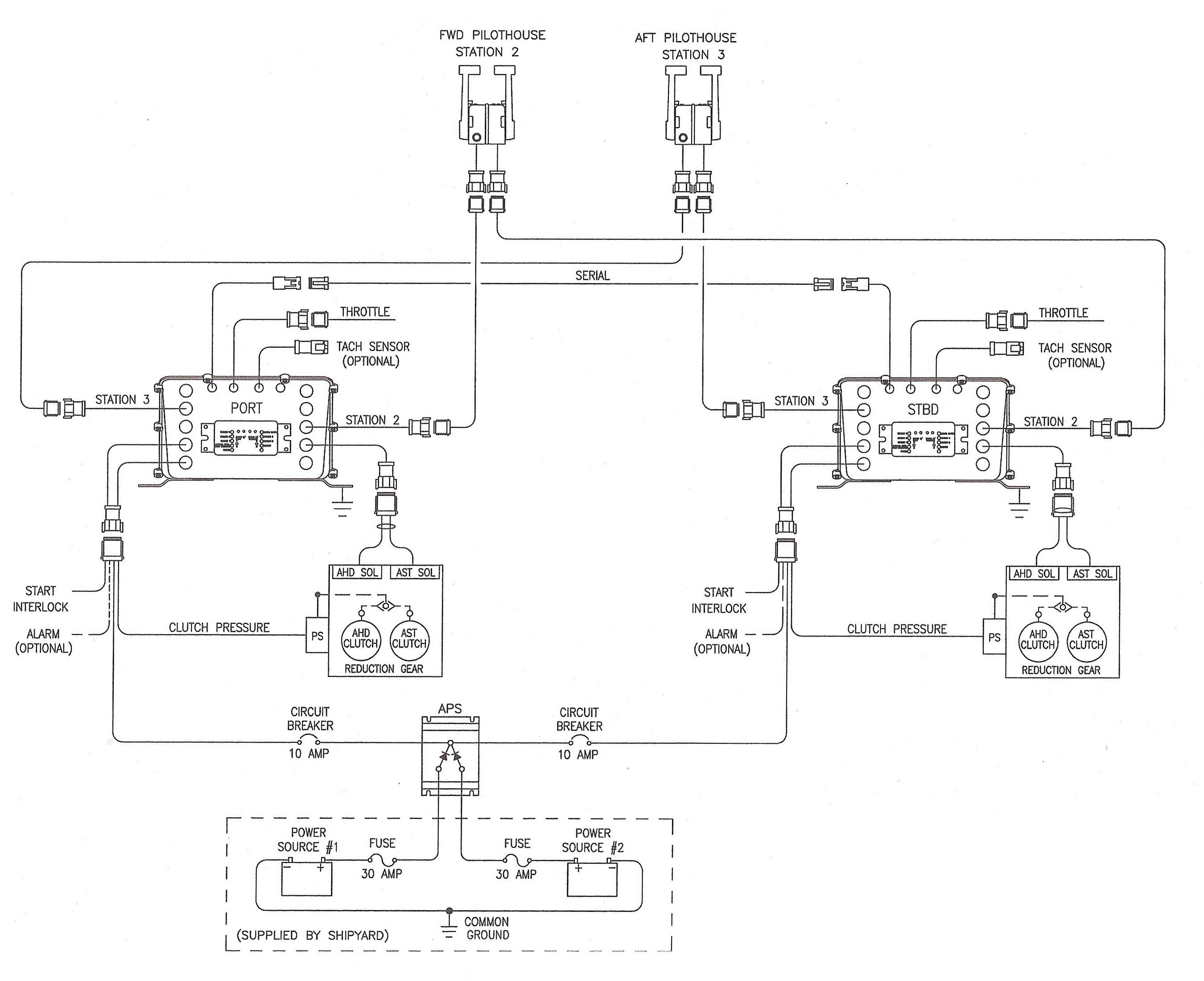
    I attaching below a photo of that box, which is usually (though not necessarily) located in the e/r.

    ZF MC Actuator.jpg

    You might be interested to check out also the following diagram, which shows both the very same very actuator box (seen from its bottom), and also your APS unit. The diagram is meant for dual station, but you can easily work out how it would look like with a single station.
    BTW, just in case you'd wonder why in the diagram the two stations are called 2 and 3 instead of 1 and 2, that's just because 1 is meant for an e/r station, if present.
    Anyway, if the APS unit and its breaker are connected according to the following diagram, and the breaker doesn't stay on for whatever reason, I'd expect your levers to be completely dead.

    ZF MC Diagram.jpg
    Capt Ralph likes this.
  9. Capt Ralph

    Capt Ralph Senior Member

    Joined:
    Sep 8, 2004
    Messages:
    14,262
    Location:
    Satsuma, FL
    Wow
    Brother mapism found the grail*..

    Brother mapism drinks better than just a beer.

    * The object of a prolonged endeavor.
  10. Cpt Sous-Leau

    Cpt Sous-Leau Member

    Joined:
    Mar 29, 2024
    Messages:
    92
    Location:
    USA, Earth
    If I understand you have traced the APS relay, and it goes to this transformer, I have a few comments. If it is just a proximity deal, and you haven't conclusively determined the relay serves the transformer, you will need to conclusively trace the breaker to the destination.

    The transformer is 24VAC out so there's no relation to the 12VDC battery circuit(s). I don't know what 24VAC serves on your boat.

    As much as I hate to say this, you better call 'the guy' and have an electrical marine tech figure this out. As for adding batteries, sometimes it's a wise investment, sometimes, it's just a waste of storage. On most larger boats, there should be two completely separate banks of batts, generally called 'starting' and 'house'(I'm sure you know this), with an emer switch to gang both together for starting, or select the house batt for starting in the event of a failed start battery, just to get you home.
  11. ranger58sb

    ranger58sb Senior member

    Joined:
    Aug 20, 2013
    Messages:
    971
    Location:
    Chesapeake Bay, USA
    I haven't figured out from prior posts how ya'll can tell that transformer is 24VAC? But then I also can't read the print on the pic in that link OP posted...

    In any case, we have some low voltage AC lighting. These are 120VAC circuits with a transformer to 24VAC... and then also with dimmers. No clue why the builder thought 24VAC lighting would be useful.

    I question the word "should." I think you'd find it quite common in U.S. built twin-engine production boats over the last 20 (30? 35?) years to instead have two main banks, each of which starts one engine and services half of the house loads. With a parallel start switch. I've only owned -- and shopped on -- boats up to about 60', though. FWIW, I haven't found it to be a handicap...

    -Chris
  12. Bayhouse

    Bayhouse New Member

    Joined:
    Oct 11, 2020
    Messages:
    41
    Location:
    Brigantine, NJ
    Back home now and searching the web, seems to be related to a ZF micro commander control. I had ZF controls on a previous boat but don't ever recall seeing a ZF box anywhere. Throttle controls are Palm Beach style but I guess there still could be a ZF box around somewhere.
  13. Bayhouse

    Bayhouse New Member

    Joined:
    Oct 11, 2020
    Messages:
    41
    Location:
    Brigantine, NJ
    You misunderstood, the transformer and APS relay are NOT connected in any way - 2 different systems. I 'ass u me d' that the transformer was in-line with the APS CB.
  14. Cpt Sous-Leau

    Cpt Sous-Leau Member

    Joined:
    Mar 29, 2024
    Messages:
    92
    Location:
    USA, Earth
    Click on the hotlink in post #15. The specs are listed. BTW, all transformers are AC. A transformer is an AC pass and DC block device.

    Because if I had said "Will" or "must" some **** retentive poster would come on here and advise me that there is no legal requirement for a twin engine to have dual DC circuits, one per engine. I did not qualify anything relating to single or dual engines.
  15. Cpt Sous-Leau

    Cpt Sous-Leau Member

    Joined:
    Mar 29, 2024
    Messages:
    92
    Location:
    USA, Earth
    Yeah, I kinda figured that proximity did not indicate connectivity. Need to trace the APS CB and see what it feeds. We're all just shooting blanks here.
  16. Bayhouse

    Bayhouse New Member

    Joined:
    Oct 11, 2020
    Messages:
    41
    Location:
    Brigantine, NJ
    Great diagram, I think there's clearing on the horizon!

    My prior boat (an OB express) had a micro commander box similar to the one in your diagram and had 2 stations, helm and tower. In fact, I removed that box and controls when I re-powered the boat (digital controls) but don't remember seeing an APS in-line. Hope the guy I sold it to figured out something was missing, he never came back and asked....

    I don't recall seeing a micro commander box on this boat, but in fairness there are a bunch of control boxes in the helm console that I just assumed were related to the CAT engines (I know for a fact several of them are). I'll climb in there and start poking around.

    In your diagram, my use of the term CB is in reference to the 30amp fuse between the batteries and the APS. I did not see the 10amp circuit breaker leaving the APS, but it may be closer to where the load wire terminates (thought it should have been closer to the APS though).

    This diagram also seems to point to the APS having no bearing on my electronics resetting when the engine starts. Note, I am careful about the start sequence at the dock, but often when out fishing I'll power down the mains while drifting. When it's time to restart I forget about the shutdown.
  17. Capt Ralph

    Capt Ralph Senior Member

    Joined:
    Sep 8, 2004
    Messages:
    14,262
    Location:
    Satsuma, FL
    I'm sure this is just the electronics DCv going low when the engines are started.
    A very common issue.
    A separate bank of batteries is usually the best cure here.
    One last thought.
    This lil ZF box could just be Frankensteined in for the system for your electronics.
    Does the electronics crash on one , the other or both when the engines are started.

    Question; How many APS breakers are there. I'm assuming two, one from each battery bank.
    Disconnect the battery leads from this box and see what stops working.


    I kind of like this idea of a APS like this for electronics. I wonder how fast it switches?
    If it work like a UPS? Going to ponder over this idea for our boat.
    Last edited: May 6, 2024
  18. ranger58sb

    ranger58sb Senior member

    Joined:
    Aug 20, 2013
    Messages:
    971
    Location:
    Chesapeake Bay, USA

    Thanks. I've looked at the link, but maybe haven't known how to interpret things on it.

    ??

    In that Products Specifications box, is the relevant part "Available Voltage" (AC in?) and "Needed Voltage" (DC out?). And/or "Primary Voltage" (AC in?) and "Secondary Voltage" (DC out?).

    Something like that?


    FWIW, I wasn't questioning your engines part, just commenting that engine/house bank separation doesn't seem like gospel according to many boat manufacturers.

    -Chris
  19. Cpt Sous-Leau

    Cpt Sous-Leau Member

    Joined:
    Mar 29, 2024
    Messages:
    92
    Location:
    USA, Earth
    There is no "DC" anywhere. It's just a step down transformer. Very low wattage, maybe for decorator lights, like found on the patio walkways. Stepped down to a safe 24VAC.
  20. Capt Ralph

    Capt Ralph Senior Member

    Joined:
    Sep 8, 2004
    Messages:
    14,262
    Location:
    Satsuma, FL
    ACv in, ACv out